当需要标准XO(晶体振荡器)或VCXO(压控晶体振荡器)无法达到的温度稳定性时,TCXO是必需的.
温度稳定性是振荡器频率随温度变化的量度,并且以两种方式定义.一种常见的方法是使用“加/减”规格(例如:±0.28ppm对比工作温度范围,参考25°C-温度范围通常为-40至85°C或-20至70°C).该规范告诉我们,如果我们将25°C的频率设为标称频率,则器件频率将偏离或低于该标称频率不超过0.28ppm.这与指定温度稳定性的第二种方式不同,即使用峰峰值或仅使用没有参考点的正/负值.在第二种情况下,我们不能说我们知道频率会高于或低于频率将会发生多大变化-只是我们知道总的范围是多少.通常,使用来自定义的参考点的正负值来指定设备.
TCXO晶振对工程师非常有用,因为它们可以在比电路板上具有相同功耗和占用空间的标准VCXO更好的温度稳定性的10倍到40倍之间使用.TCXO弥合了标准XO或VCXO与OCXO之间的差距,这些差距更高,需要更多功率才能运行.推动技术的目标是降低功耗,当然还要降低成本,因此TCXO为功耗和成本敏感的应用提供了良好的中端解决方案.
Figure1.TheTemperatureStabilityrangesofvariousoscillatortypes
图1是不同振荡器类型的典型温度稳定性的示意图,范围从标准VCXO的50ppm到高性能OCXO的0.2ppb.轴反转使得曲线在增加温度稳定性的方向上增长.TCXO稳定性范围涵盖VCXO和OCXO之间的中间位置(在某些情况下,重叠某些OCXO性能).
TCXO晶振温度稳定性水平(从5ppm到50ppb)通常是必要的,因为振荡器将独立工作,无论是在没有外部频率参考的系统中的自由运行模式,还是作为固定频率参考TCXO在开环中工作的合成器,用于驱动DDS(直接数字合成),而DDS而不是TCXO被“锁定”到外部参考.
后一种情况(TCXO是开环,频率在DDS设置)正变得越来越普遍,因为设计人员发现使用DDS解决方案可以通过使用数模转换器控制TCXO来实现更好的频率分辨率.由于转向是在DDS而不是振荡器中完成的,因此设计人员需要能够对固定基准的频率如何随温度变化做出某些假设,以便他们可以相应地规划锁相环的设计.由于灵活性,它们允许TCXO用于许多频率控制应用,但一个重要领域是小型蜂窝基站(毫微微,微型和微微),通常它们被用作定时分配芯片的固定频率源.
TCXO温度补偿晶振如何运作
在非常基本的术语中,TCXO通过采用温度补偿网络来操作,该网络感测环境温度并将晶体拉至其标称值.基本振荡器电路和输出级与VCXO中的预期相同.
图2是简化的TCXO功能框图.
图2.TCXO功能块
这个想法是补偿网络驱动牵引网络,然后调整振荡器的频率.
图3是发生了什么的概述-未补偿的晶振频率响应温度(红色)就像一个三阶多项式曲线(如果你采用振荡器非线性效果,更像是第五个),所以目标是补偿网络是为了抵消温度对晶体的影响而产生的电压是有效的关于晶体曲线温度轴的镜像.补偿电压显示为蓝色,得到的频率/温度曲线以绿色显示.
图3.温度补偿
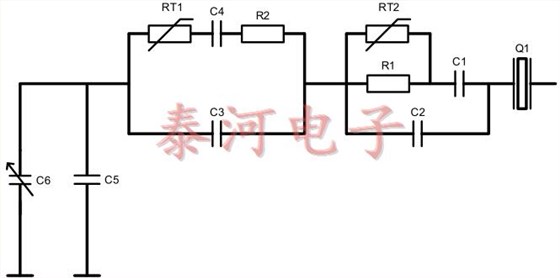
实现这一目标的方法随着时间而改变.使用的第一种方法之一是直接补偿技术,其中使用热敏电阻,电容器和电阻器网络来直接控制振荡器的频率.温度的变化导致热敏电阻(图4中的RT1和RT2)发生变化,这会导致网络的等效串联电容发生变化-这反过来会改变晶体上的电容负载,从而导致频率的变化.振荡器.
图4.直接补偿
在随后的开发中(图5中所示的间接补偿),热敏电阻(RT1至RT3)和电阻(R1至R3)的网络用于产生与温度相关的电压.对网络的输出电压进行滤波,然后用于驱动变容二极管,该变容二极管改变晶振上的负载,再次导致频率变化.
图5间接补偿
目前的方法将补偿网络和拉网络集成到一个集成电路中(如图6所示),补偿网络的作用由一组运算放大器组成,这些运算放大器在一起产生温度上的3阶或5阶函数.与间接补偿方法一样,该电压用于驱动变容二极管,这反过来又改变了振荡器的输出频率.由于晶体特性的变化意味着没有“一刀切”的功能,因此在TCXO的温度测试期间得出了解决方案.两个电容器阵列用于将室温下的频率调节到标称值,然后在测试期间获得温度补偿功能所需的设置并存储在片上存储器中.
图6综合补偿
最后一种方法通常被称为“数字控制模拟补偿”,并且在小型TCXO设计中常见,因为可以在单个ASIC中提供大量功能.




1XTW32768PAA,DSB321SDN,32.768M温补晶振
1XXD32000PBA
1XXB32000PAA,DSB221SDN,2520 32M温补晶振


